摘要:膜电极(MEA)的耐久性问题是质子交换膜燃料电池(PEMFC)商业化应用的瓶颈,为此,综述了膜电极耐久性测试方法与耐久性优化的研究进展。在测试方面,耐久性评估主要包括加速应力测试和长期运行测试。加速耐久测试依据美国能源部(DOE)标准,在高电位循环、干湿循环等极端工况下快速揭示催化剂溶解、碳载体腐蚀及质子膜化学机械降解等机制;长期耐久测试基于GB/Z44116—2024等标准,在接近实际运行的工况下评估单电池、电堆及系统层面的性能衰减行为与寿命极限。耐久性优化方面,针对催化剂降解问题提出贵金属簇、单层铂等策略,抑制铂溶解、奥斯特瓦尔德熟化及在膜中的再沉积;针对碳载体腐蚀,通过高石墨化处理、表面去氧修饰及物理包覆等方法提升其耐久性;针对质子膜降解,采用短侧链树脂、复合增强结构和自由基清除剂增强其化学与机械耐久性;气体扩散层则通过疏水调控、石墨化微孔层及裂纹控制以改善水管理及机械稳定性。综上,多维度材料改性与结构设计相结合,可显著提升膜电极的综合耐久性。
摘要:机油滤清器的过滤性能对于提升油品清洁度及润滑可靠性具有重要意义。以某矿用机械为例,采用油样调研法、故障反驱法、间隙分布法、附件匹配法、工程对标法从不同维度进行了机油滤清过滤精度的论证分析;利用层析分析法(AHP)决策了机滤过滤精度最佳目标值为 E(15)=73.5% ;以合成纤维和植物纤维混合抄造的半合成滤材为优化方案并进行测试对比,结果显示,优化方案可有效解决过滤精度和流阻特性的平衡问题,在全寿命周期内可提供更加高效稳定的过滤性能。
摘要:针对某商用车横梁外廓尺寸大、小批量试制场景下铸造模具的成本占比和制造周期均较高的问题,实现横梁的无模化、低成本、高效率制造。以某商用车横梁为载体,探究了采用电弧增材制造大尺寸汽车零部件的数模处理、增材策略、样件打印、静态性能以及经济性。
摘要:为提升自穿刺铆接(SPR)工艺的开发效率并降低对物理试验的依赖,通过有限元仿真方法对SPR连接过程进行数值模拟。基于Abaqus/Explicit平台,系统比较了任意拉格朗日-欧拉法(ALE)、耦合欧拉-拉格朗日法(CEL)和光滑粒子流体动力学法(SPH)3种网格策略在模拟板材穿刺、互锁形成及铆接力变化等方面的表现。结果表明,SPH策略在准确复现接头关键几何参数(如互锁值、剩余底厚和头高)及力-位移响应方面综合表现最佳,且计算效率显著高于CEL方法;CEL策略虽能较好处理大变形,但计算成本过高;ALE策略则适用于快速评估,但在模拟极端变形和回弹时存在偏差。研究表明,SPH是一种高效可靠的SPR工艺仿真方法,可为车身连接结构的设计与工艺优化提供有效指导。
摘要:为提升新能源汽车续驶里程,开展仪表板横梁轻量化研究。以某纯电动车型为研究对象,提出2种铝塑钢混合型横梁方案,对其进行成本对比,并通过计算机辅助工程(CAE)仿真评估其刚强度与模态性能。结果表明:2种方案性能均达标,垂直静刚度工况下转向盘中心点的位移幅值 ?2.4mm ,水平静刚度工况下转向盘中心点的位移幅值 ?1.5mm ,静载荷工况下仪表板横梁的位移幅值 ?1.5mm ,转向柱模态频率 ?45Hz ,仪表板横梁模态频率 ?35Hz ;方案2横梁质量为 6.3kg ,相比钢制方案 (9.0kg) 减重 30% ;方案2横梁通过零部件性能试验及 8500km 整车坏路耐久试验验证,满足设计要求。
摘要:为准确建立用于动力学仿真、性能预测与优化的乘用车底盘橡胶支撑动刚度数学模型,对比研究了普通橡胶支撑与液压橡胶支撑的动态特性,推导建立二者的数学模型,分析不同类型橡胶支撑的参数特征差异。研究提出了简明直观的动刚度模型表征方法:液压橡胶支撑主要表现为刚度-阻尼 (K-C) 并联特性,普通橡胶支撑主要表现为刚度-阻尼串联特性。
摘要:低成本、高强韧镁合金材料及其成型、防腐工艺的开发是未来镁合金汽车零部件的重点发展方向。综述了近年来低成本、高强韧镁合金的高强高韧化机理及高防腐表面处理工艺的研究进展,并展望了未来高性能低合金化镁合金研究的发展方向。
摘要:基于改性聚苯醚玻纤增强复合材料的材料设计分析,建立商用车蓄电池箱体有限元模型并对其进行模态、随机振动仿真分析,完成蓄电池箱体振动可靠性校核。结果发现:在材料性能方面,改性PPE玻纤增强的复合材料密度为 1.251g/cm3 时,材料的悬臂梁冲击强度达到 10.4MPa ,简支梁缺口冲击强度 (23°C) 为 9.8kJ/m2 ,并且燃烧性能达到V-0级别,同时吸收率仅为0.12,在产品性能方面,采用改性聚苯醚复合材料的蓄电池总成一阶模态频率可达到 172.38Hz ,随机振动最大应力仅为 6.7MPa ,并通过对蓄电池箱体振动试验台架性能测试验证,产品是安全可靠的。
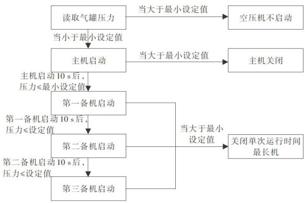
摘要:为降低空气压缩机运行能耗,基于AI技术,采用轻量级梯度提升算法(LightGBM),对影响空气压缩机运行的互斥特征值进行特征解绑,降低数据维度,进而分析出适用于整车制造的空气压缩机最优控制策略以降低空气压缩机运行工况压力,实现降低能耗、提高设备使用寿命的目的,为实现产业碳中和提供AI智慧赋能。